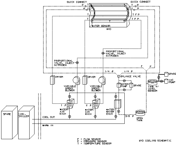
MVD cooling systems
Below is a diagram of the cooling
systems.
Three separate, independent circuits are used.
- MCM air-cooling: Cooled air is split at
the entry to the MVD. Some goes through the plenum below the barrel, where the
MCMs of the strip detectors are housed. Some goes up around the MCMs of the
pad
detectors, crosses to the other side through the structural Al tube at the top
of each MVD half, past the MCMs of the pad detectors at the other end, and
back again to the fans and heat exchangers.
- Silicon air: Although the silicon does not
generate any heat, a separate cooling system is provided. It allows us to cool
the silicon in case of radiation damage, which leads to increased leakage
current. This current is sensitive to silicon temperature.
Both the MCM-air and the Silicon-air circuits will also have humidity control.
- Voltage regulator liquid cooling: On the
endcap mother boards are located a number of power control semiconductor
devices ('low dropout regulators'). These are point sources of considerable
heat, and are therefore best cooled with liquid. There are no liquid plumbing joints
inside the MVD enclosure.